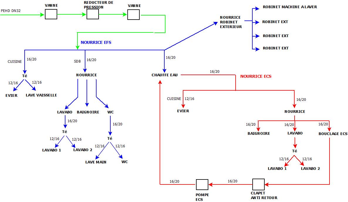
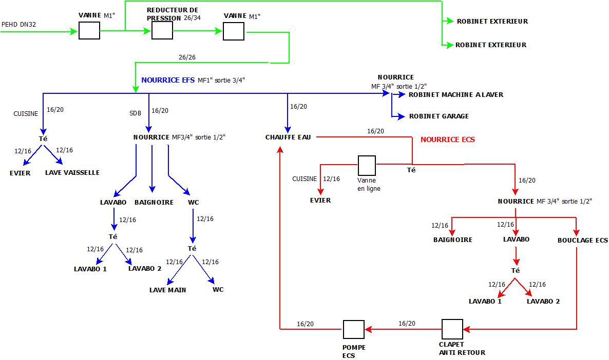
Sujet : rénovation complète en multicouche
Bonjour
je souhaite rénover entièrement ma plomberie et étant donné mon inexpérience et ses qualités, j'ai opté pour le multicouche.
Je vous ai fait un schéma de ce que je compte faire qui sera compréhensible ( du moins, je l'espère....)
J'ai des questions sur les dimensions des tubes, des nourrices... en gros là où rien n'est marqué je ne sais pas les dimensions.
Autre question: y a t il un intérêt à avoir une alimentation en DN32?


