Sujet : Rénovation acier vers multicouche
Bonjour,
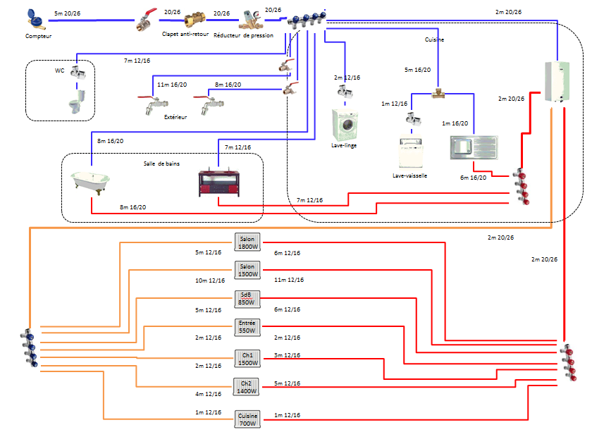
Tout nouveau sur le forum, je me suis inspiré d'un certain nombre de schémas ici pour faire le plan de ma future plomberie. Il s'agit de refaire le réseau sanitaire et chauffage d'un appartement dans un immeuble toulousain des années 60. J'aimerais tout refaire en multicouche. Les canalisations actuelles sont principalement en acier. Il y a un peu de cuivre à certains endroits.
Quelques précisions/questions par rapport au schéma ci-dessous:
1) Il s'agit d'une chaudière gaz à production instantanée 24 kW.
2) Il y aura 4 nourrices dans la cuisine, où se situe aussi la chaudière. La cuisine a une position assez centrale et je peux y créer un petit placard technique.
3) La chaudière est actuellement alimentée avec du 16 (diamètre extérieur) et repart en 16 pour le sanitaire. Curieusement, ça arrive en 21 sur la baignoire alors que ça part en 16 sur la chaudière ? Sur le schéma, je préfère du 20/26 en multicouche entre la chaudière et la nourrice puis du 16/20 pour la baignoire.
4) Tout est en multicouche 12/16 pour le sanitaire, sauf pour la baignoire, les robinets extérieurs et l'évier : 16/20.
5) Lave-vaisselle et évier sont côte à côte. Je préfère repiquer le lave-vaisselle sur l'évier plutôt que de tirer une nouvelle canalisation depuis la nourrice. Gênant ?
6) Pour le chauffage, ça part actuellement en 21 (diamètre extérieur) de la chaudière. Ça arrive en 21 sur les plus gros radiateurs et en 16 sur les plus petits. Sur le schéma, je mets du 20/26 entre la chaudière et les nourrices et du 12/16 partout entre les nourrices et les radiateurs (c'est ce que donne les abaques ou les schémas ici).
7) J'ai lu une recommandation de laisser un peu de cuivre sur le réseau (par exemple entre la chaudière et les nourrices) pour profiter des effets anti-bactérien, anti-pathogène du cuivre. Qu'en pensez-vous ?
8) Je prévois 2 robinets extérieurs et vannes d'arrêt avec purge au départ (ce n'est pas clair sur le schéma qu'il y a une purge).
Voilà. Que pensez-vous du schéma ?
Merci d'avance pour votre aide,


